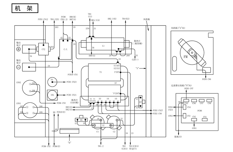
OTC氬弧焊機AVP360機架的零部件訂貨編號及其規格詳情如下:

1.配件符號:T1,型號是:C0111B00,名稱:逆變變壓器,規格:C0111B00。
2.配件符號:L1,型號是:C0111D00,名稱:直流電抗器,規格:C0111D00。
3.配件符號:C1,2,型號是:4511-251,名稱:鋁電解電容,規格:W-W02212。
4.配件符號:FM,型號是:100-0104,名稱:風機,規格:SF-200-10-4D。
5.配件符號:FM,型號是:W-W05048,名稱:風葉,規格:W-W05048(250)。
6.配件符號:FM,型號是:300-0030,名稱:啟動電容,規格:CPMS45B205JWF。
7.配件符號:CC,型號是:C0111C00,名稱:耦合線圈,規格:C0111C00。
8.配件符號:PS,型號是:4255-016,名稱:壓力開關,規格:W-W00032B。
9.配件符號:SOL,型號是:300-0108,名稱:電磁閥,規格:DF2-B(DC24V)。
10.配件符號:R6,7,型號是:4509-825,名稱:水泥電阻,規格:20SH15KQKA。
11.配件符號:PCB6,型號是:P10307T,名稱:印刷電路板,規格:P10307T00。
OTC氬弧焊機AVP360機架的零部件訂貨編號及其規格就講到這裡如果您需要購買OTC焊機或者任何配件,都可以與我聯繫。
公 司:OTC DAIHEN設備和配件的專業供應商
連絡人:方經理
電話:
手機:180-9663-1656
E-mail:15305667776@163.com
地 址:安徽省合肥市望江西路502號