OTC氬弧焊機AVP360一次變壓器ASSY的零部件訂貨編號及其規格詳情如下:

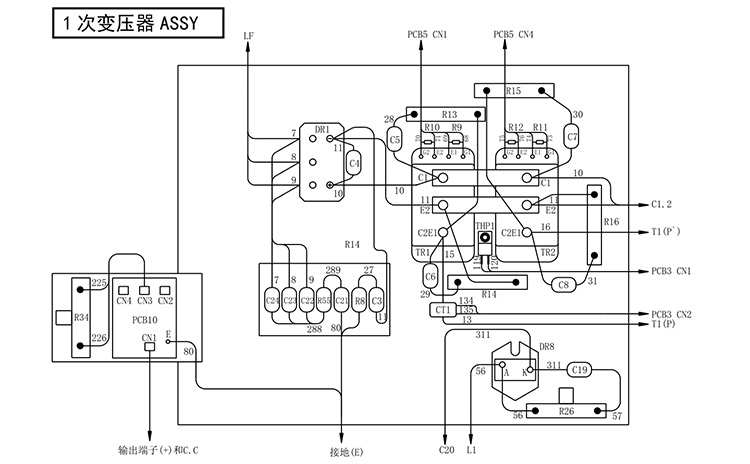
1.配件符號:TR1,2,型號是:300-0075,名稱:IGBT模塊,規格:2MBI75VA-1202。
2.配件符號:DR1,型號是:300-0029,名稱:三相整流橋二極管,規格:DF75AA1601。
3.配件符號:DR8,型號是:4531-039,名稱:二極管模塊,規格:RM20HA-24F1。
4.配件符號:CT1,型號是:4810-030,名稱:變流器,規格:W-W03029A1。
5.配件符號:THP1,型號是:4614-051,名稱:控溫器,規格:67L0901。
6.配件符號:R8,型號是:100-1528,名稱:壓敏電阻,規格:TND14U-911KB0LLAA01。
7.配件符號:R9〜12,型號是:4509-704,名稱:碳膜電阻,規格:RD1/4W1KQJ4。
8.配件符號:R26,型號是:4509-906,名稱:水泥電阻,規格:10SHN10QKA1。
9.配件符號:R34,型號是:4509-895,名稱:水泥電阻,規格:40SH150QKA1。
10.配件符號:R55,型號是:4509-018,名稱:金屬氧化膜電阻,規格:RS2B510QJ1。
11.配件符號:C3,型號是:4517-401,名稱:陶瓷電容,規格:2KV0.01uF1。
12.配件符號:C4,型號是:4518-482,名稱:薄膜電容,規格:ECWH16473JV1。
13.配件符號:C19,型號是:4518-429,名稱:薄膜電容,規格:VW16X223K1。
14.配件符號:C5〜8,型號是:100-1673,名稱:薄膜電容,規格:FKS(410)1800VHP103J-SL4。
15.配件符號:C21〜24,型號是:4517-452,名稱:陶瓷電容,規格:DE1007E222MKH4。
16.配件符號:PCB10,型號是:C0111T00,名稱:印刷電路板,規格:C0111T001。
17.配件符號:R13〜16,型號是:4509-903,名稱:水泥電阻,規格:30SHN10QKA4。
OTC氬弧焊機AVP360一次變壓器ASSY的零部件訂貨編號及其規格就講到這裡如果您需要購買OTC焊機或者任何配件,都可以與我聯繫。
公 司:OTC DAIHEN設備和配件的專業供應商
連絡人:方經理
電話:
手機:180-9663-1656
E-mail:15305667776@163.com
地 址:安徽省合肥市望江西路502號